SUNWAY 500kW 1075kWh ESS

Products BANNER
SUNWAY 500kW 1075kWh ESS
SUNWAY 500kW 1075kWh ESS
SUNWAY 500kW 1075kWh ESS
SUNWAY 500kW 1075kWh ESS
SUNWAY 500kW 1075kWh ESS
SUNWAY 500kW 1075kWh ESS
SUNWAY 500kW 1075kWh ESS
SUNWAY 500kW 1075kWh ESS
SUNWAY 500kW 1075kWh ESS
Description :

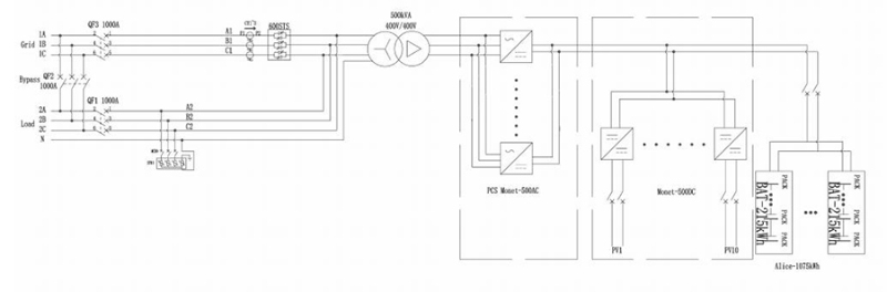
The outdoor energy storage cabinet is designed as an integrated system platform, incorporating battery storage, modular power conversion, energy management and monitoring, power distribution, environmental control, and built-in fire protection.

 

Its modular PCS architecture enables convenient maintenance and flexible system expansion. The front-service cabinet structure optimizes installation space and simplifies on-site access. Developed for dependable field operation, the system offers safe performance, efficient deployment, cost-effective installation, high energy efficiency, and intelligent energy management.

Product Description:

500KW 1075KWH  Specification document

 

Product Advantages and Features

High-Capacity Energy Output

The system provides 1075 kWh of battery storage with a rated AC output of 500 kW, supporting stable performance for commercial and industrial energy applications.

 

Integrated Outdoor System Design

Battery modules, PCS, EMS, BMS, power distribution, thermal management, and fire protection are consolidated within a weather-resistant outdoor cabinet for streamlined system integration.

 

Modular Architecture for Scalability

A modular battery structure enables flexible capacity configuration, simplified maintenance, and system expansion based on project needs.

 

Intelligent Monitoring & Control

Supports multiple communication protocols, including CAN, Ethernet, and RS485, enabling real-time monitoring, coordinated system control, and optimized energy management.

 

Durable Construction for Outdoor Operation

Featuring an IP54-rated enclosure, electrical isolation, optimized air-cooling, and a wide operating temperature range, the system is engineered for reliable performance in demanding environments.

 

Product Information Sheet

Model

SWMonet-50C

Battery Rated Energy Storage Capacity

1075kWh

System Rated Voltage

768V

System Voltage Range

672V~864V

PV Voltage Range

315~500V(MPPT)

PV Maximum Current

160A

PV MPPT Path Number

10

Battery Type

Lithium iron phosphate battery(LFP)

Battery Pack Series and Parallel Connection

5P*20S*12S

Maximum Charge and Discharge Current

800A

Rated AC Power

500kW

Rated AC Current

721A

Rated AC Voltage

400V,3W+N+PE

Rated AC Frequency

50Hz

Current Total Harmonic Distortion Rate THDI

<5%(rated power)

Power Factor

-1lead~+1 lag

Voltage Total Harmonic Distortion THDU

<3%(linear load)

Degree of Protection

IP54

Protection Level

/

Isolation Method

Transformer isolation

Power Consumption During Shutdown

<0.1%Rated power(without transformer)

Show

Touch LCD touch screen

Relative Humidity

0~95%(no condensation)

Noise

<78dB

Ambient Temperature

-25°C~60C(Derating above 45°C)

Cooling Method

Intelligent air Cooling

Altitude

2000m(>2000m derating)

BMS Communication

CAN

EMS Communication

Ethernet/485

Dimensions(W*D*H)

6058mm*2438mm*2591mm

Weight(approx.)

17000kg

Battery System

Battery Type

Lithium iron phosphate battery(LFP)

Nominal Voltage

3.2V

Voltage Range

2.8V~3.6V

Nominal Capacity

280Ah

Maximum Operating Temperature Range(charging)

0~50°C

Maximum Operating Temperature Range(discharging)

-10~50°C

Cell Series and Parallel Connection

1P20S

Rated Energy

17.92kWh

Nominal Voltage

64V

Voltage Range

56V~72V

Weight(approx.)

139kg

Overall dimensions(W*D*H)

460*882*263mm

Rated Energy Storage

215kWh

System Rated Voltage

768V

System Voltage Range

672V~864V

Series and Parallel Mode

1P*20S*12S

Number of Electrical Boxes Included

12

Weight(approx.)

1680kg

 

Product details image

 

SUNWAY 500KW 1075KWH ESS7SUNWAY 500KW 1075KWH ESS10SUNWAY 500KW 1075KWH ESS6 SUNWAY 500KW 1075KWH ESS5SUNWAY 500KW 1075KWH ESS9 SUNWAY 500KW 1075KWH ESS8

 

Leave a Message

If you are interested in any product, please contact us. We will introduce our products to you in more detail

MESSAGE BOARD

Products
Contacts
WhatsApp
Email